咨詢電話
13924666952
400-158-1606
工業機械手為了滿足CE標記EMC的要求,必須采用帶有屏蔽層的屏蔽電纜,屏蔽電纜有三根相導體的屏蔽電纜和四根相導體的屏蔽電纜,其中一根為PE線,如下圖所示:

屏蔽線纜要求
為了有效抑制射頻干擾發射和傳導,屏蔽線的屏蔽層由同軸的銅編織帶組成。為了增加屏蔽效能和導電性能,屏蔽層的編織密度應大于90%。如下圖所示:

屏蔽層的編織密度
安裝注意事項:
● 所有屏蔽電纜推薦使用屏蔽對稱電纜,對于輸入電纜也可以采用四芯電纜;
● 電機電纜及其PE屏蔽導線(絞合屏蔽)應盡量短,以降低電磁輻射以及電纜外部的雜散電流和容性電流;
● 建議所有控制電纜都需要采用屏蔽電纜;
● 驅動器的輸出動力線建議使用屏蔽電纜,或使用鋼管屏蔽動力線,且屏蔽層要可靠接地,對于受干擾設備的引線建議使用雙絞屏蔽控制線,并將屏蔽層可靠接地。
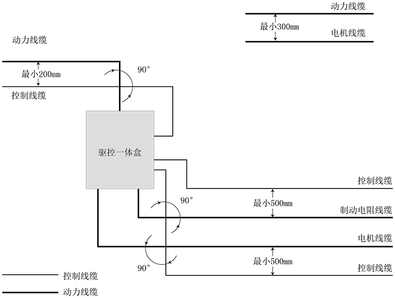
線纜布線要求:
1)電機電纜的走線一定要遠離其他電纜的走線,幾個驅動器的電機電纜可以并排走線。
2)建議將電機電纜、輸入動力電纜和控制電纜分別布在不同的線槽中。為了避免由于驅動器輸出電壓快速變化產生的電磁干擾,應該避免電機電纜和其他電纜的長距離并排走線。
3)當控制電纜必須穿過動力電纜時,要保證兩種電纜之間的夾角盡可能保持90度,不要將其他電纜穿過驅動器。
4)驅動器的動力輸入和輸出線及弱點信號線(如控制線路)盡量不要平行布置,有條件時垂直布置。
5)電纜線槽之間必須保持良好的連接,并且接地良好。鋁制線槽可用于改善等電位。
6)濾波器、驅動器、電機均應和系統(機械或裝置)應良好搭接,在安裝的部分做好噴涂保護,導電金屬充分接觸。
線纜布線圖如下:

版權所有 ? 深圳市華成工業控制股份有限公司 未經許可不得復制、轉載或摘編,違者必究 版權聲明
Copyright ? Shenzhen Huacheng Industrial Control Co., Ltd. All Rights Reserved.
網站ICP備案號: 粵ICP備19106162號
技術支持:新新網絡